上海港禹新闻 行业新闻行业动态 会员天地
返回首页
当前位置: 网站首页 > 综合新闻 > 行业动态 >
  • [行业动态] 电厂中继泵运行中问题分析及改进措施 日期:2010-07-18 16:04:07 点击:189 好评:0

    1.概况 我厂三台中继泵为汽机公用设备,中继泵型号J1222,为鼠笼式电动机,额定容量185 kw,额定电压380v,额定电流331A,额定转速2960r/min。其主要作用是将经化学处理过的除盐水送至凝汽器,以保证凝汽器水位在允许范围以内。每年的九月份至次年的五、六月...

  • [行业动态] 变电所的防误闭锁 日期:2010-07-18 16:03:37 点击:258 好评:2

    摘要:本文对现在采用的各种防误闭锁方式的优缺点进行了探讨,着重介绍了微机防误闭锁的原理及操作使用方法。作为变电所防误闭锁发展方向的微机防误闭锁还有待进一步完善和提高,在现阶段,我们还需要不断完善管理,制订严密的规章制度,来防止变电所误操作...

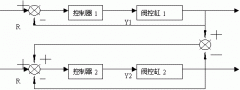
  • [行业动态] 基于模糊PID的液压同步控制 日期:2010-07-18 16:02:14 点击:159 好评:0

    摘 要: 本文提出了一种新的模糊PID和一种改进的主从位置同步系统结构,其仿真结果表明这种利用模糊PID的改进的主从位置同步控制方案有着比利用常规数字PID的经典主从位置同步控制方案更好的控制效果。 关键词: 模糊PID;液压同步;主从位置同步控制 一、引...

  • [行业动态] 立体仓库的自动化改造 日期:2010-07-18 16:01:43 点击:198 好评:0

    摘 要: 结合东风汽车公司配套处立体仓库的运行状况,在调查研究的基本上,设计了立体仓库的3级计算机实时控制系统及堆垛机控制系统。 关键词: 立体仓库;堆垛机;自动控制系统 企业现代化生产规模的不断扩大和深化,使得仓库成为生产物流系统中的一个重要...

  • [行业动态] 集散系统锅炉汽包水位调节的整定 日期:2010-07-18 15:59:02 点击:196 好评:0

    摘 要: 讨论了集散式锅炉汽包水位调节系统的工作原理,介绍了系统参数整定的方法以及对系统工作性能的影响,分析了系统产生干扰的主要原因,及采取的抗干扰措施。 关键词: 集散系统;参数配比;干扰 哈尔滨发电有限责任公司的锅炉集散控制系统投入运行后,...

  • [行业动态] 继电保护仿真程序的设计构想 日期:2010-07-18 15:58:18 点击:114 好评:0

    摘要: 根据电网的实际情况和运行工作的需要,本文介绍了继电保护仿真程序的必要性和设计思路。仿真程序的主要作用是对保护整定值的校验和电网事故分析,还能够进行保护人员的培训等等。继电保护仿真程序的应用,将给电网的安全稳定和经济运行带来可观的经济...

  • [行业动态] 中小型水厂自动化技术改造 日期:2010-07-18 15:57:15 点击:261 好评:0

    摘要: 介绍了一种针对中小型水厂的由上位机、可编程控制器、变频器及相应传感器、执行机构组成的微机集散控制系统。数年运行证明,该系统工作可靠、性能齐全,为同类水厂技术改造提供了一种投资...

  • [行业动态] 水电站电表数据的PLC采集 日期:2010-07-18 15:56:39 点击:119 好评:0

    摘 要: 就宏沅水电站电度表脉冲采集问题,提出了一种利用PLC进行采集的方法,此方法不仅使问题得到解决,而且使数据采集过程简化。 关键词: 监控系统;可编程控制器;RS232通讯 一、引言 在宏沅电站,运行值班人员每天必须完成电度日报表的填报打印工作,...

推荐内容
推荐产品

免费咨询

  • 点击这里给我发消息
  • 点击这里给我发消息

  • 微信扫一扫
  • 021-54847765