基础知识 流量仪表 压力仪表 温度仪表 数显仪表校验仪表 物液位仪表 仪表阀门 分析仪表 现场总线 PLC与DCS 运动控制 人机界面 仪表与传感器
返回首页
当前位置: 网站首页 > 技术中心 > 校验仪表 >

数字式压力控制器/校验仪

时间:2010-07-18 17:25来源:未知 作者:yuanyi 点击:
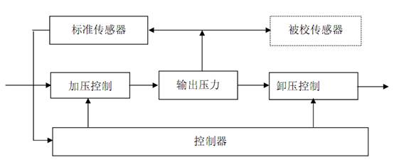
数字式压力控制器 / 校验仪 结构原理图如图 3 所示: 图 3 在数字压力计的基础上,德鲁克利用先进的 PWM (脉宽调制)压力控制技术,成 就了性能优异的压力控制器 / 校验仪 ,使得全自动压力校验成为现实。 PWM 控制技术同其他控制技术(如伺服控制、比例控

数字式压力控制器/校验仪结构原理图如图3所示: 

 


 

                                 3 

 

在数字压力计的基础上,德鲁克利用先进的PWM(脉宽调制)压力控制技术,成

就了性能优异的压力控制器/校验仪,使得全自动压力校验成为现实。 

PWM控制技术同其他控制技术(如伺服控制、比例控制等)相比,最大的优点是

响应快,控制稳定性好(德鲁克控制器的控制稳定性通常优于0.001%)。 

德鲁克气体压力控制器压力范围从满量程 2.5kPa 70MPa,涵盖了表压、绝压、

差压、负压等各种压力模式,液体压力控制器满量程压力最高至 275MPa,单台

仪器可配置 6 个量程,测量精度从 0.005%读数精度至 0.1%满量程精度,可为实

验室、压力仪表生产线提供完善的压力自动校验系统解决方案。 

压力控制器的突出优点是:工作效率高,便于实现压力校验自动化。  电磁流量计 测温枪 压力变送器

(责任编辑:admin)
顶一下
(0)
0%
踩一下
(0)
0%
------分隔线----------------------------
发表评论
请自觉遵守互联网相关的政策法规,严禁发布色情、暴力、反动的言论。
评价:
表情:
验证码:点击我更换图片
推荐内容
推荐产品

免费咨询

  • 点击这里给我发消息
  • 点击这里给我发消息

  • 微信扫一扫
  • 021-54847765